Uçaklar tuvaletlerini nereye boşaltır?” ya da “uçak tuvaletindeki atıklar nereye gidiyor?” sorusu arama motorlarında bir hayli popüler.

Uçak tuvaletlerindeki atıkların uçuş sırasında gökyüzüne bırakıldığı, pilotların kabinde bir tuşla havadayken atık tankını havada boşalttığı iddiası günümüz için yaygın bir yanlış bilgi.

Uçak tuvaletleri kaynaklı dışkı, idrar ve sair atıkların topluca kasıtlı şekilde uçuş sırasında gökyüzüne bırakıldığı iddiası günümüz için gerçeği yansıtmıyor.

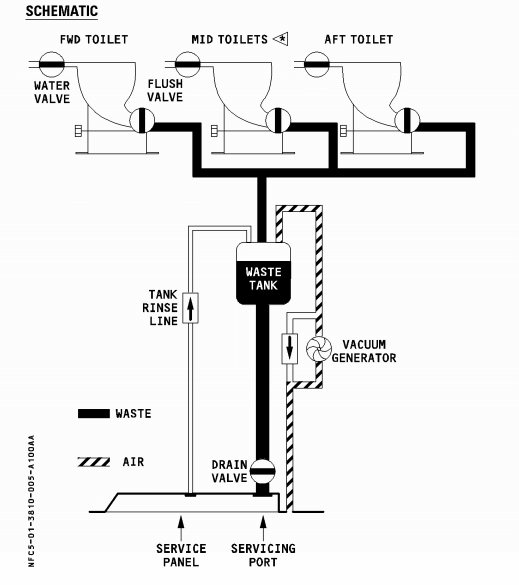
Uçak tuvaletlerinde sifonla birlikte güçlü bir vakum sistemiyle SkyKem adıyla bilinen mavi sıvının yer aldığı tanka çekilen atıklar, uçak apronda park halinde iken foseptik aracına yüklenir, havada boşluğa bırakılmaz. Tuvaletlerden gelen atıkların biriktiği uçakların arka bölümündeki tanklar, özel bir araç tarafından çekildikten sonra arıtılıp kanalizasyona verilmektedir. 

Atık tanklarından uçağın dışına açılan ve içinden sadece hava geçebilen borular (air outlet) vasıtasıyla atmosferden emme basıncı sağlanabilmektedir.

 

ucak tuvaleti semasi

 

ucak-tuvalet-sistemi

 

Pilot ve uçuş görevlilerinin uçuş esnasında atık tankını boşaltmalarının, valfın uçağın dışında bulunması ve sadece yer ekibi tarafından açılabilecek olması nedeniyle mümkün olmadığı belirtilmektedir.

Havacılık teknik uzmanı ve Martin Consulting CEO’su Mark D Martin konuyla ilgili şu izahatı sunmuş:

“Modern uçaklarda, uçaktaki atıklar katkı maddeleri ile işlenir ve yakıt, hidrolojik, pnömatik ve klima hatlarından uzakta izole bir tankta depolanır. Yerleşik sistemler, yerde olmadıkça ve tuvalet kamyonu uçağa fiziksel olarak bağlı olmadıkça, uçak atık bacasının açılmasını imkansız kılar.”

“1970’lerde, kanalizasyon atık hatları yeterince sızdırmaz değildi ve bu, eskiden uçuş sırasında kırılan atık sızıntısına neden oluyordu. Modern uçakta, bir pilotun veya bakım ekibinin bir uçak atık hattını açmasının hiçbir yolu yok. motorları kapatılıp park edilmediği sürece.”

“Cockpit Confidential” adlı kitabın yazarı pilot Patrick Smith ise the Telegraph’a yaptığı açıklamada uçuş esnasında tuvalet atıklarının havada bırakılmasının bir yolunun bulunmadığını söylemiş. BBC‘ye açıklama yapan bir pilot ise, tuvalet atıklarını içeren tankların, yaktı tanklarının boşaltılmasının gerektiği gibi acil durumlarda boşaltılabildiğini belirtmiş.

Asgarî miktarda su ile azami temizlik sağlamak adına modern uçakların tuvaletlerinde kullanılan vakum sisteminin patenti 1975 yılında James Kemper tarafından alınmış. Yaklaşık yarım metreküp havayı emip minimum miktarda suyu tüketen vakumlu tuvalet sistemi, 1982 yılında Boeing tarafından bir uçağa yerleştirilmesinin ardından modern havacılık için standart hâlini almış.

Bu sistemin hava yolcu taşımacılığı için standart olarak addedilmesi öncesinde uçaklarda mavi kimyasal dezenfektan solüsyonlar barındıran kanalizasyon tanklarından ve drenaj sistemi borularından sızıntı meydana gelmesi daha olağan bir durum imiş. Uçak havadayken portatif atık haznelerinden sızıp düşen su ve eser miktarda insan dışkısının donmuş karışımı, sanitasyon sıvısının renginden hareketle “mavi buz” olarak adlandırılıyormuş.

Uçaktaki vakum mekanizmasında yaşanan arızalardan kaynaklı sızıntılar havada donup buz hâlini alıp SkyKem adlı dezenfektanın etkisiyle mavi renge bürünüp yere düştüğü münferit vaka raporlamalarına rastlanabiliyor.

 

ucak tuvaleti

 

Boardinginfo.com, konuyla ilgili hazırladığı içerikte “uçak tuvaletlerinde sifona bastığımız an nasıl bir sistem çalışmaya başlıyor? Tuvalet atıkları nerede ve nasıl toplanıyor? Uçağın atık sistemi nasıl çalışıyor?” sorularına şöyle yanıt vermiş:

Sifon için düğmeye bastığınız an klozetin altındaki vananın açılmasıyla devreye giren pnömatik vakum sistemi, müthiş bir hızla her şeyi içine çekiyor. “Skykem” olarak bilinen mavi sıvıların yer aldığı haznede tüm atıklar birikiyor. Öyle ki çeşitli bilimsel çalışmalarla bu vakum sisteminin ivmelenme hızının, Formula 1 araçlarından bile daha yüksek olduğu ortaya konulmuş. Uçak tuvaletlerinde böylesine güçlü bir vakum sisteminin kullanılmasının en önemli sebebi en az suyla maksimum temizlik şartlarını elde edebilmek. Sisteminin bir başka ekstra yararı da kötü kokuları giderme özelliğine sahip olması.

Uçakların su tanklarına yüklenen suyun ortalama üçte biri tuvaletlerde kullanılıyor. Sifona her basışınızda yaklaşık yarım metre küp hava, vakum sistemince emiliyor.

Uçaklardaki atık sistemi de temel olarak aynı prensibe dayanıyor. Siz sifona bastığınızda ya da kabin ekibi mutfakta lavaboları kullandıktan sonra, uçakta oluşan tüm atıklar, atık sistemine ait olan çeşitli borular yardımı ile uçağın arka bölmesinde bulunan ve paslanmaz çelikten imal edilen atık tanklarına saniyeler içerisinde gönderiliyor. Atık tanklarının da bakımı belirli periyotlarda yapılıyor. Filtreler uçakların rutin bakımları sırasında değiştiriliyor.

Atık tankları, sefer tamamlandıktan sonra, diğer sefere hazırlık yapılırken özel bir ekip tarafından başka bir vakum sistemi kullanılarak tahliye ediliyor. Havalimanında bu iş için özelleşmiş honey truck olarak adlandırılan araçlar uçağın altına yanaşıyor. Atık su tahliye sisteminin, gövdenin altında bulunan vanasına, tahliye aparatı manuel olarak bağlanıyor ve işlem başlıyor. Yaklaşık 10 dakika süren atık tahliye işleminin ardından elde edilen atıklar ise şehrin kanalizasyon sistemine karıştırılıyor.

 

 

Smithsonian Channel Aviation Nation ise uçak tuvaletlerindeki atıkların akıbetini görselleştirerek şöyle aktarmıştı:

 


Joe Dirt adlı adlı 2001 yapımı komedi ve macera türündeki filmde yer verilen, meteor sanılan cismin bir uçak tarafından 36.000 feet yükseklikte bırakılan ve havada donan dışkı olduğunun belirtildiği sahnenin bu yanlış algıyı yaygınlaştırdığı söylenebilir.

 

 

Yorumunuzu yazınız...